Вы можете войти на сайт, если вы зарегистрированы на одном из этих сервисов
Перед изготовителем стояла большая задача – создать такое транспортное средство, чтобы его можно было применять в различных сферах, и чтобы оно могло трудиться в любых условиях, особенно на бездорожье. Огромное внимание уделялось электрической схеме КамАЗ-5320. И в данной статье пойдет речь об электросхеме автомобиля данной марки.

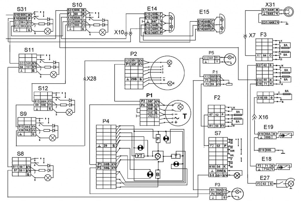
Цветная электросхема КамАЗ-5320 с описанием
Особенно конструкторы заострили взгляд на проблеме надежности и закреплении аппаратов и узлов. Существуют следующие особенности проводки автомобиля во внешней световой сигнализации:
- Используются специальные блокировки для того, чтобы электрические цепи не вышли из строя. Например, реле – не дает «массе» выключиться во время работы мотора машины.
- Структура отопления салона и система посадочного места для водителя тщательно продуманы разработчиками.
- Сдвоенные квадратные фары, которые можно очень часто встретить в наше время на служебном транспорте, также установлены.
- Установлено приспособление, вырабатывающее энергию – Г-272 на силовом аппарате. В состав генератора входят следующие элементы:
- синхронный 12-полюсный электрический агрегат из трех фаз;
- прямоточная система вентиляции;
- встроенный выпрямительный блок.
Вышеназванное устройство функционирует в однопроводной структуре. У него есть несколько выводов:
- Отрицательный – он присоединяется к основе (массе).
- Положительный присоединяют к аккумулятору.
- Вывод «Ш» необходим для подключения системы напряжения.
Важно обратить внимание, что неправильное присоединение основы к положительному выводу аккумуляторной батареи, как правило, приводит к выводу из строя системы напряжения и диодов, которые находятся внутри генератора.
Аккумуляторная батарея
Для улучшения работы всех систем, на транспортное средство устанавливаются следующие конструктивные элементы:
- Пара емкостных (по 190 А-ч) аккумуляторных устройств, которые между собой соединены в определенной последовательности. Они подключены параллельно устройству, которое вырабатывает энергию с напряжением.
- Отрицательный вывод аккумуляторных батарей защищен выключателем и подсоединяется к кузову транспортного средства.
Главной особенностью аккумуляторов являются высокие пусковые характеристики, которые характерны даже для условий эксплуатации при низких температурах.
Другие особенности электрической схемы
На схеме цветной электропроводки КамАЗ-5320 расположены:
- два аккумулятора марки 6СТ-190ТР;
- дистанционный выключатель типа ВК-860;
- кнопка выключателя внутри салона;
- выключатель дистанционный «Термостарт»;
- реле, которое отвечает за отключение проводов включения устройства;
- приспособление, которое вырабатывает энергию: Г-272;
- устройство, с помощью которого регулируется напряжение;
- предохранитель плавкий;
- выключатель стартера и устройств;
- контактор;
- специальный амперметр.
Основной чертой схемы электрооборудования КамАЗ-5320 является присутствие дополнительного устройства, с помощью которого осуществляется подъем платформы на транспортном средстве. Схема содержит следующие компоненты:
- два электромагнитных клапана подъема и спуска платформы;
- электромагнитный клапан распределения гидросистемы;
- электромагнитное устройство приспособления отбора мощности;
- переключатель КОМ;
- кнопка распределения гидросистемы.
Реле стартера КамАЗ-5320
В состав оборудования грузовика в соответствии со схемой подключения стартера входят следующие элементы: электрическое снабжение, световая сигнализация, внутреннее и внешнее освещение, специальные измерительные устройства, система отопления, система пуска мотора.
У всех грузовиков модели «КамАЗ» имеется специальное устройство Ст-142б. Чтобы запустить приспособление, нужен поворот устройства в определенное положение. Как только приспособление запустили, ключ можно отпускать. Он работает следующим образом: ток от аккумуляторов идет сквозь тяговое приспособление, затем происходит сцепление двух основных элементов, а контакты питания устройства замыкаются. Как только мотор начинает функционировать в автономном режиме, элементы разъединяются.
Схема цветной проводки КамАЗ-5320 считается достаточно непростой. Стартер при этом является основным устройством, у которого присутствует тяговое реле. Электрический мотор находится со стороны места водителя. Устанавливается устройство с помощью нескольких болтов и одной шпильки. Электрический двигатель стартера последовательного соединения приходит в действие от постоянного тока.
Схема предохранителей КамАЗ-5320
На транспортных средствах популярной модификации КамАЗ используется однопроводная структура подключения. Отрицательный вывод основных источников энергии и определенного числа потребителей выводится на массу машины. Основа, как правило, служит в качестве 2-го провода.
У используемых проводов относительно небольшого напряжения модели ПГВА существуют разные сечения (от 1 до 50 мм2), их выбор зависит от мощности потребителей, механической прочности и показателями падения напряжения. Чтобы соединить массу кабины с рамой машины, применяют плетеный провод из алюминия марки АМГ-16.
Чтобы соединить провода между собой и присоединить их к устройствам системы электрооборудования, у первых имеются штекеры. Последние устанавливаются в колодках, им не страшны коррозия и различные повреждения механического формата. Во время установки электропроводки на штекеры наносят специальную смазку.
Обязательно следует проверять прочность соединений между штекерами, нельзя допускать излома специального язычка этих элементов. Во время монтажа последних в колодки стоит помнить о соответствии расцветок проводов, которые соединяются между собой.




















